I’ve been dealing with a smorgasbord of engineering and design issues. The seismic retrofit is done and inspected except for the final application of plywood sheets to solidify the newly reinforced wall areas. With help from my brother (an engineer) and a local sheet metal shop I laid out the basics of my new central heating system and, at the same time, I’ve been looking at some of the available products to personalize my new home.
The Practical
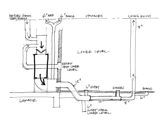
With help from my brother, I laid out a schematic diagram of what I want to do with the central heating system. My house never had central heating before but I believe this system will help to keep the humidity under control and dry out the furthest corners of my house. I’m concerned about keeping my house dry in this humid, coastal environment.

Three dimensional CAD drawing of furnace layout
From this basic concept I worked with the sheet metal fabricator to come up with the system approach. The average person could have all of this design and installation done by a professional but I can’t afford the thousands of dollars that it would cost right now and I’m very motivated to get some heat in my house. Once I get all of the custom pieces made, I can use stock ductwork to make the runs and connections. Its fairly simple and inexpensive once the basics are in place.
Fanciful is more Fun
Of course I don’t mean “fancy.” You know I prefer a clean and simple design but the search for good design is definitely a “fanciful” pursuit. Good design is almost always more expensive and harder to find. The money I save and the extra time that I spend doing the final construction myself allows me the luxury of searching out products that I really love. I can take my time deciding what bathtub I want because I am the one that has to install it as well as pay for it.
I decided that I needed a couple of ceiling fans to maintain good air circulation away from my new peaked ceilings. There are many different fans available and the one you pick is definitely a big part of your design approach. Hopefully a ceiling fan won’t be changed very often and therefore is a more permanent part of your interior space.

I looked around locally and couldn’t find anything that was simple and of small scale so I switched to an internet search and found a good variety of products at ylighting.com. There I found a couple of simple fans that had the option of shorter fan blades. Coincidentally I’m familiar with this particular designer, Ron Rezek’s, work as well. I’ve seen and appreciated many of his simple light fixture designs. I have no connection to ylighting but I found their website easy to use and their prices comparable to or lower than other sites. I like ordering from people that make my search easier and maybe even enjoyable.

Entrance stairwell under construction, beginning of shear wall plywood
A space begging for a centerpiece
While I’m working on the plywood shear wall nailing, I can’t help but think about what my new entrance space is going to look like when it is finally finished. I have very intentionally created a larger scale entrance into my new home. I wanted to make the stairwell a feature rather than just a necessity.
My plan here is to have some sort of hanging light fixture. I am not sure yet how big it needs to be in order to look right with the scale of the space. I’m going to have to mock something up in order to figure that out.
Pendant lighting research begins
I know that it has to fit within my general concept of style for this house but I am not sure yet just how big it has to be. I’ve been looking at websites again, from Ikea to Crate & Barrel to ylighting and I’ve seen a great variety of fixtures and a huge variation in price. Some of the large fixtures can cost up to $4,000. The Ikea light that I am looking at is made out of paper and is very cheap but I’m not sure it is big enough and maybe not even durable enough. If I can’t find the right fixture I’m thinking about making it myself. As you can imagine this fixture will have a big effect on the feel of the place.

Crate & Barrel Finley Pendant

IKEA pendent made of paper requires assembly

Available in many different sizes but the price goes up accordingly

22" dia. for $700, not much bang for the buck
The Crate & Barrel fixture is 28″ in diameter and is only $200 but I’m not sure if thats going to be big enough. I think I am leaning toward something really simple and therefore may end up making it myself. The simple circles don’t look that hard to make do they? Experience tells me however, if I can find something that I like and can afford, then buy it.
Both Practical and Beautiful?

Morso small wood stove
Satisfying my needs for beautiful function are these next two items on my wish list. I am definitely buying this wood stove when I can fit it into my finances. I looked at a lot of different stoves and when I saw this one in person, I was sold. It has the solidity and weight of an old fashioned stove and the size and simplicity to fit into my small space. It’s worth the wait to get the right thing.

Duravit shower / bath
This is the tub that I’m thinking about but can’t afford to buy yet. I’m really intrigued with the design concept that allows for a larger showering space and also a nice place to soak a while. It isn’t the cheapest design but I think it will be great to use and also look really nice in my new bathroom. It looks a bit like the plan of my house.
As always, just comment here or drop me an email if you want to know any more about anything here. I want to be helpful and keep things interesting. I’m not advertising anything here, I’m just trying to share my interest in good, useful and beautiful design.